
温州DB视讯生产的套筒电动调理阀是由阀体、阀座、阀芯阀杆、导向套、阀盖及密封填料与电动执行器经配合后组成。具有节能(只在事情时才消耗电能),环保(无碳排放),装置快捷利便(无需重大的气动管路和气泵事情站)等优点,普遍适用于电力、化工、冶金、环保、水处置惩罚、轻工、建材等工业自动化辖档挽域。
手艺参数
输出推力:44~550KN
输出调理推力:5.71~47.05KN
输出额定关闭推力:8.4~63.15KN
位置控制基本误差:(设定行程时间≥25秒)±1%
重复性误差:(设定行程时间≥25秒)≤1%
死 区:0.1%~9.9%可调
输出额定负载止下启动频率:1200次/小时
输入信号:4~20mA/100Ω,2~10mA/100Ω,DC24V开关量
供电电源:380±10%VAC,50Hz
相对温度:≤95%
情形温度:-30℃~+70℃
防爆品级:ExdⅡBT4
防扩品级:IP68
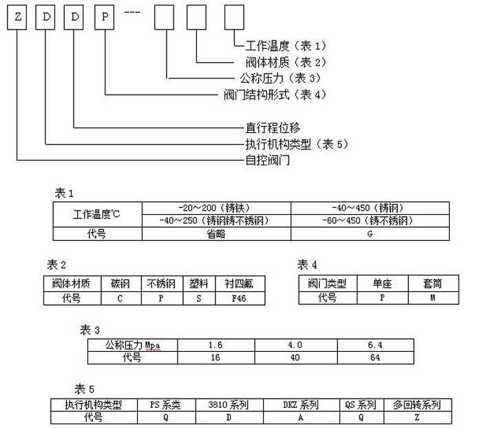
型号体例说明

事情原理
通过吸收工业自动化控制系统的信号(如:4~20mA)来驱动阀门改变阀芯和阀座之间的截面积巨细控制管道介质的流量、温度、压力等工艺参数。实现自动化调理功效,内含饲服功效,接受统一的4-20mA或1-5V·DC的标准信号,将电流信号转酿成相对应的直线位移,自动地控制调理阀开度,抵达对管道内流体的压力、流量、温度、液位等工艺参数的一连调理。
结构尺寸

