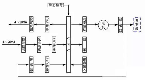
¡¡¡¡1¡¢µç¶¯µ÷Àí·§µÄ½á¹¹ÓëÊÂÇéÔÀí

¡¡¡¡ÈçͼÊǵ綯µ÷Àí·§µÄµä·¶ÐÎ×´£¬ËüÓÉÁ½¸ö¿É²ð·ÖµÄÖ´Ðлú¹¹ºÍµ÷Àí·§£¨µ÷Àí»ú¹¹£©²¿·Ö×é³É¡£Éϲ¿ÊÇÖ´Ðлú¹¹£¬½ÓÊܵ÷ÀíÆ÷Êä³öµÄ0¡«10mADC»ò4¡«20mADCÐźţ¬²¢½«Æäת»»³ÉÏìÓ¦µÄÖ±ÏßÎ»ÒÆ£¬Íƶ¯Ï²¿µÄµ÷Àí·§Ðж¯£¬Ö±½Óµ÷ÀíÁ÷ÌåµÄÁ÷Á¿¡£ÖÖÖֵ綯µ÷Àí·§µÄÖ´Ðлú¹¹»ùÄÚÇéͬ£¬µ«µ÷Àí·§£¨µ÷Àí»ú¹¹£©µÄ½á¹¹ÒòʹÓÃÌõ¼þµÄ²î±ðÀàÐÍÐí¶à£¬×î³£ÓõÄÊÇֱͨµ¥·§×ùºÍֱͨ˫·§×ùÁ½ÖÖ¡£
¡¡¡¡2¡¢µç¶¯Ö´Ðлú¹¹µÄ»ù±¾½á¹¹
¡¡¡¡Ö´Ðлú¹¹½ÓÄÉÁ˵¹úÈë¿ÚµÄPSLµç×ÓʽһÌ廯µÄµç¶¯Ö´Ðлú¹¹£¬¸Ã²úÆ·Ìå»ýС¡¢ÖØÁ¿Çᣬ¹¦Ð§Ç¿¡¢²Ù×÷Àû±ã£¬ÒÑÆÕ±éÓ¦ÓÃÓÚ¹¤Òµ¿ØÖÆ¡£
¡¡¡¡ÆäÖ±ÏßÐг̵綯ִÐÐÆ÷Ö÷ÒªÊÇÓÉÏ໥¸ôÀëµÄµçÆø²¿·ÖºÍ³ÝÂÖ´«¶¯²¿·Ö×é³É£¬µç»ú×÷ΪÅþÁ¬Á½¸ö¸ôÀ벿·ÖµÄÖÐÐIJ¿¼þ¡£µç»ú°´¿ØÖÆÒªÇóÊä³öת¾Ø£¬Í¨¹ý¶à¼¶Õý³ÝÂÖת´ïµ½ÌÝÐÎË¿¸ËÉÏ£¬ÌÝÐÎË¿¸Ëͨ¹ýÂÝÎÆ±ä»»×ª¾ØÎªÍÆÁ¦¡£Òò´ËÌÝÐÎÂݸËͨ¹ý×ÔËøµÄÊä³öÖὫֱÏßÐгÌת´ïµ½·§¸Ë¡£Ö´Ðлú¹¹Êä³öÖá´øÓÐÒ»¸ö±ÜÃâ´«¶¯µÄֹת»·£¬Êä³öÖáµÄ¾¶ÏòËø¶¨×°ÖÃÒ²¿ÉÒÔ×ö¶¯Î»ÖÃָʾÆ÷¡£Êä³öÖáÖ¹¶¯»·ÉÏÁ¬ÓÐÒ»¸öÆì¸Ë£¬Æì¸ËËæÊä³öÖáͬ²½ÔËÐУ¬Í¨¹ýÓëÆì¸ËÅþÁ¬µÄ³ÝÌõ°å½«Êä³öÖáÎ»ÒÆ×ª»»³ÉµçÐźţ¬ÌṩӦÖÇÄÜ¿ØÖưå×÷Ϊ½ÏÁ¿Ðźźͷ§Î»·´ÏìÊä³ö¡£Í¬Ê±Ö´Ðлú¹¹µÄÐгÌÒ²¿ÉÓɳÝÌõ°åÉϵÄÁ½¸öÖ÷ÏÞλ¿ª¹Ø¿ªÏÞÖÆ£¬²¢ÓÉÁ½»úеÏÞλ±£»¤¡£
¡¡¡¡3¡¢Ö´Ðлú¹¹ÊÂÇéÔÀí

¡¡¡¡µç¶¯Ö´Ðлú¹¹ÊÇÒÔµçÄîͷΪÇý¶¯Ô´¡¢ÒÔÖ±Á÷µçÁ÷Ϊ¿ØÖƼ°·´ÏìÐźţ¬µ±¿ØÖÆÆ÷µÄÊäÈë¶ËÓÐÒ»¸öÐźÅÊäÈëʱ£¬´ËÐźÅÓëλÖÃÐźžÙÐнÏÁ¿£¬µ±Á½¸öÐźŵÄÎó²îÖµ´óÓÚ»®¶¨µÄËÀÇøÊ±£¬¿ØÖÆÆ÷±¬·¢¹¦ÂÊÊä³ö£¬Çý¶¯ËÅ·þµçÄîͷת¶¯Ê¹¼õËÙÆ÷µÄÊä³öÖᳯ¼õСÕâÒ»Îó²îµÄÆ«Ïòת¶¯£¬Ö±µ½Îó²îСÓÚËÀÇøÎªÖ¹¡£´ËʱÊä³öÖá¾ÍÎȹÌÔÚÓëÊäÈëÐźÅÏà¶ÔÓ¦µÄλÖÃÉÏ¡£
¡¡¡¡4¡¢¿ØÖÆÆ÷½á¹¹

¡¡¡¡¿ØÖÆÆ÷ÓÉÖ÷¿Øµç·°å¡¢´«¸ÐÆ÷¡¢´øLED²Ù×÷°´¼ü¡¢·ÖÏàµçÈÝ¡¢½ÓÏß¶Ë×ÓµÈ×é³É¡£ÖÇÄÜËÅ·þ·Å´óÆ÷ÒÔרÓõ¥Æ¬Î¢´¦Öóͷ£Æ÷Ϊ»ù´¡£¬Í¨¹ýÊäÈë»ØÂ·°ÑÄ£ÄâÐźš¢·§Î»µç×èÐźÅת»»³ÉÊý×ÖÐźţ¬Î¢´¦Öóͷ£Æ÷ƾ֤²ÉÑùЧ¹ûͨ¹ýÈ˹¤ÖÇÄÜ¿ØÖÆÈí¼þºó£¬ÏÔʾЧ¹û¼°Êä³ö¿ØÖÆÐźš£
¡¡¡¡5¡¢µ÷Àí·§µÄ»ù±¾½á¹¹


¡¡¡¡µ÷Àí·§Ó빤ÒչܵÀÖб»µ÷½éÖÊÖ±½Ó½Ó´¥£¬·§Ð¾ÔÚ·§ÌåÄÚÔ˶¯£¬¸Ä±ä·§Ð¾Óë·§×ùÖ®¼äµÄÁ÷Í¨Ãæ»ý£¬¼´¸Ä±ä·§ÃŵÄ×èÁ¦ÏµÊý¾Í¿ÉÒÔ¶Ô¹¤ÒÕ²ÎÊý¾ÙÐе÷Àí¡£
¡¡¡¡ÈçÉÏËùʾ£¬¸ø³öֱͨµ¥·§×ùºÍֱͨ˫·§×ùµÄµä·¶½á¹¹£¬ËüÓÉÉÏ·§¸Ç(»ò¸ßÎÂÉÏ·§¸Ç)¡¢·§Ì塢Ϸ§¸Ç¡¢·§Ð¾Óë·§¸Ë×é³ÉµÄ·§Ð¾²¿¼þ¡¢·§×ù¡¢ÌîÁÏ¡¢Ñ¹°åµÈ×é³É¡£
¡¡¡¡Ö±Í¨µ¥·§×ùµÄ·§ÌåÄÚÖ»ÓÐÒ»¸ö·§Ð¾ºÍÒ»¸ö·§×ù£¬ÆäÌØµãÊǽṹ¼òÆÓ¡¢×ß©Á¿Ð¡(ÉõÖÁ¿ÉÒÔÍêÈ«ÇжÏ)ºÍÔÊÐíѹ²îС¡£Òò´Ë£¬ËüÊÊÓÃÓÚÒªÇó×ß©Á¿Ð¡£¬ÊÂÇéѹ²î½ÏСµÄÇå½à½éÖʵij¡ºÏ¡£ÔÚÓ¦ÓÃÖÐÓ¦ÌØÊâ×¢ÖØÆäÔÊÐíѹ²î£¬±ÜÃâ·§ÃŹز»ËÀ¡£Ö±Í¨Ë«×ùµ÷Àí·§µÄ·§ÌåÄÚÓÐÁ½¸ö·§Ð¾ºÍ·§×ù¡£
ËüÓëͬ¿Ú¾¶µÄµ¥×ù·§Ïà±È£¬Á÷ͨÄÜÁ¦Ô¼´ó20%¡«25%¡£ÓÉÓÚÁ÷Ìå¶ÔÉÏ¡¢ÏÂÁ½·§Ð¾ÉϵÄ×÷ÓÃÁ¦¿ÉÒÔÏ໥µÖÏû£¬µ«ÉÏ¡¢ÏÂÁ½·§Ð¾²»Ò×ͬʱ¹Ø±Õ£¬Òò´ËË«×ù·§¾ßÓÐÔÊÐíѹ²î´ó¡¢×ß©Á¿½Ï´óµÄÌØµã¡£¹ÊÊÊÓÃÓÚ·§Á½Í·Ñ¹²î½Ï´ó£¬×ß©Á¿ÒªÇ󲻸ߵÄÇå½à½éÖʳ¡ºÏ£¬²»ÊÊÓÃÓÚ¸ßÕ³¶ÈºÍº¬ÏËάµÄ³¡ºÏ¡£